Перейти к содержанию
Форумы о ремонте и строительстве

Назрел вопрос смены проводки

Оценить эту тему:


Рекомендуемые сообщения

Опубликовано

Здравствуйте форумчане.

Вопрос смены проводки назрел.

Квартира такая же как и у автора темы "проект 111-96".

Все стены несущие, проводку делал такой же "дротокрут" и тем же ШВВП.Буду переделывать.

Межплиточные швы, расшивать(как у автора темыСТРОГО ЗАПРЕЩЕНО!!!!

Потому, думаю, тянуть проводку в плинтусных кабель-каналах.

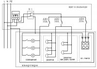
До счетчика, вместо "взрывпакетника" поставлю двуполюсный автомат(НА СКОЛЬКО ампер?)+УЗО на 100-300мА?

В квартирном щитке на вводе будет РН ZUBR+Контактор и далее по нагрузкам.

Хотелось бы критики и советов по приложенной схемке.

post-86845-0-58711400-1399967952_thumb.jpg

проводку в слое штукатурки не разместить ?

будет ли стяжка ? на полу

и кол-во автоматов  будет больше чем дано на схеме,  и там ещё не учтено освещение

и какого номинала вводной автомат  и  однофазная или трёхфазная  сеть, скорее однофазка

то что у вас на схеме  это просто расположение розеток  и примерные нагрузки

Подписываемся на тему День за днём, моя работа https://homemasters.ru/...esta-raboty/ и на мой инстарам https://www.instagram.c...gda35remont/

Принимаю заказы на мебель из слэбов

 

Да,неплохо было бы саму схему набросать.

Вводной автомат максимум 25А.

И еще вопрос - как планируется проходить кабелями в плинтусе дверные проемы и прочие открытые места?

Предыдущий "електрик" запихнул все провода вот как тут '>post-86924-1373427752.jpg

Межплиточные швы, расшивать СТРОГО ЗАПРЕЩЕНО!!!!

Стяжки на полу не предвидится, только самовыравнивающаяся заливка, перепады не очень большие.

Штукатурки тоже не будет.

Ввводной автомат - не знаю. Была предположительно такая схема, однако отдельного проводника PE нет.


дверные проемы планирую поверху(стык перекрытия и стен).

Схему пытаюсь набросать в "1-2-3-schema", пока не ставится на Win7x64 :(. Может подскажете в чем еще можно набросать?

Кабель хочу Draka PPJ(аналог нашего  ВВГнг(ls)).

post-86845-0-72085100-1399985228_thumb.jpg

post-86845-0-41345700-1399985612_thumb.jpg

а от куда взята схема в 5 сообщении? определиться бы, во втором сообщении плита газ в пятом на схеме - электро

Во,блин.Я же эту ссылку и давал,а она в какую то точку превратилась. Шайтайн! :noddle:

определиться бы, во втором сообщении плита газ в пятом на схеме - электро

Действительно плита газовая но на кухне стоит старая советская карборлитовая трехполюсная розетка. Вот с РЕ проводником непонятка, жековские электрики ничерта ответить не могут.

Судя по этой статье схема подключенияв стояках "TN-C". Ну и вопрос ампеража вводного автомата остается открытым, т.к. счетчик на 50A.

с РЕ проводником непонятка

А чего непонятного? В стояке есть отдельный РЕ проводник? - нету.Вот и заморачиваться не стОит. ;)

По поводу вводного. Какие номиналы автоматов стоят в щитке у тебя и у соседей? 

У соседей, как на схеме: 10А-свет,16А-розетки,25А-плита. У меня "электрик" поставил 32А.

раз электрика проектировалась под электро плиты, то считаем что хорошая (стояки внушительные), вводной можно и 40 А ставить, но и 32А для квартиры с газовой плитой это за глаза, земля тоже должна быть

Кое-что проясняется, стояк выполнен алюминием 16 квадратов. счетчик, как и говорил, на 50A. Киевгорсвет(РЭС) на вопросы не отвечает(по поводу допустимой мощности), приглашают приехать к ним и о чем-то договариваться. :noddle::idiot:


земля тоже должна быть

Ответили в Киевгорсвет(РЭС) - НЕТ И НЕ БУДЕТ!!!!!!

стояк это одно,  вот сколько смогут выделить на квартиру  это другое, и поэтому намекают  что надо к ним ехать и договариваться

догадываются что хотят бабла срубить

Подписываемся на тему День за днём, моя работа https://homemasters.ru/...esta-raboty/ и на мой инстарам https://www.instagram.c...gda35remont/

Принимаю заказы на мебель из слэбов

 

Помогите, пожалуйста, по вводному автомату. На счетчике написано 5-50 А. Если поставить автомат на 50 А, то больше часа автомат будет держать нагрузку 1,13х50=56,5 А, а отключится менее чем через час при нагрузке 1,45х50=72,5 А. Не повредит ли такой ток счетчик расчитанный максимум на 50 А? Или лучше поставить автомат на 40 А, тогда больше часа автомат будет держать нагрузку 1,13х40=45,2 А, а отключится менее чем через час при нагрузке 1,45х40=58 А.

Посоветуйте как поступить. 50 А нагрузки легко набрать: постоянно работает водогрей 1,5кВт, посудомойка 2,2кВт, часто духовка 3,1кВт, далее электрочайник, стиралка, кондиционеры, телевизоры, компютер... и все сразу. Бывает духовка работает с 8 утра и до познего вечера.

Подскажите правильное решение.

Правильным будет поставить автомат исходя из выделенной на квартиру мощности.

Правильным будет поставить автомат исходя из выделенной на квартиру мощности.

Оно то так. А по сути вопроса  :noddle:

Автомат 50 А или 40 - особого значения не имеет. Оба варианта ведут к неприятностям.

больше часа автомат будет держать нагрузку 1,13х50=56,5 А, а отключится менее чем через час при нагрузке 1,45х50=72,5 А

А за это время проводочки,идущие до вводного, до счетчика и до остальных автоматов,сгорят синим пламенем. :electrician: 

Подскажите правильное решение.

Вот оно. Получить "добро" в энергоснабжающей организации на  11 кВт потребляемой мощности для вашей квартиры. Если получите - переделать всю проводку,начиная от стояка,

в соответствие с новой мощностью,включая замену счетчика.

Для публикации сообщений создайте учётную запись или авторизуйтесь

Вы должны быть зарегистрированным пользователем, чтобы оставить комментарий

Создать учетную запись

Зарегистрируйтесь в нашем сообществе.

Зарегистрироваться

Войти

Уже есть аккаунт? Войти в систему.

Войти

Или войти с помощью одного из сервисов



  • Наши рекомендации

    • Как построить теплый дом, не тратя лишних денег
      Строительство гостевого дома решил выделить в отдельную тему, так будет меньше путаницы.


        • Спасибо
        • Нравится
      • 250 ответов
    • Люк для кошек своими руками
      Разумеется давно придуманы и продаются специальные лючки для кошек, которые можно врезать в дверь, но мы ведь не ищем легких путей . Да и по зоомагазинам я не хожу, а "гугление" показало, что такие люки для кошек стоят относительно не дешево. В то же время под рукой были два "копеечных" сантехнических пластиковых лючка для ГКЛ. Все что оставалось, так это обломать фиксаторы крышек, что бы они открывались в обе стороны, ровно выпилить отверстие в двери, да вклеить симметрично эти лючки.

      То, что получилось видно на фото. Разумеется это не для тех, у кого "дизайнерский ремонт", но для обыкновенной квартиры вполне подходит. Недостатков не замечено, животных и людей всё устраивает .


      Реакцию форумчан на этот люк можно узнать в этой теме https://homemasters.ru/...me/?p=330637

        • Ого
      • 6 ответов
    • Газовые котлы: эффективное, экономичное и экологичное решение для отопления вашего дома
      В современном мире, где комфорт и устойчивость стали ключевыми аспектами повседневной жизни, выбор правильного источника отопления дома становится особенно актуальным. Газовые котлы, сочетая в себе преимущества эффективности, экономичности и экологичности, представляют собой одно из наиболее популярных решений для обеспечения комфортной температуры в жилых и коммерческих помещениях.

      • 0 ответов
    • Вторая жизнь дивана: искусство ремонта мягкой мебели своими руками
      В эпоху беспрерывного потребления и стремления к новизне, ремонт старой мягкой мебели своими руками приобретает не просто практическое, но и глубоко философское значение. Это действие как знак уважения к труду мастеров, которые вложили свое мастерство в создание диванов, кресел и пуфов, и как воплощение идеи устойчивого потребления. С каждым возвращенным к жизни предметом мебели, мы не только сохраняем историю и уникальность каждого изделия, но и противостоим бездумному обновлению интерьера за счет экологии и рационального использования ресурсов.

        • Нравится
      • 0 ответов
    • Аккумуляторные пилы  SCW и  SCM  22-A
      После того как провёл тесты, приступил к самому главному. Поменять диски местами, и проверить, как инструмент на это отреагирует, ведь они внешнее и походу внутренне практически одинаковые, пила по дереву конечно более навороченее, есть настройки угла наклона и можно на шину посадить через адаптер.

      • 4 ответа
    • Подходы к ремонту старых домов в России
      В России сотни тысяч старых домов, многие из которых являются не только свидетельством исторического наследия, но и отражением уникальной культуры и традиций страны. Эти дома, будь то деревянные избы или старинные каменные постройки, сохраняют в себе дух времени и рассказывают историю поколений.

      • 0 ответов
    • Дома из сруба: идеальное сочетание уюта и прочности.
      Строительство собственного дома является важной вехой в жизни любого человека, поскольку оно знаменует собой важное событие. Выбор строительных материалов имеет огромное значение для создания теплого и функционального жилища. На протяжении всей древней истории древесина была распространенным материалом для строительства домов, что отразилось на различных культурах мира.

      • 0 ответов
    • Кажись всё или строительный пылесос с тройной мультициклонной ступенью очистки
      Кажись всё или строительный пылесос с тройной мультициклонной ступенью очистки

        • Нравится
      • 16 ответов
×
×
  • Создать...

Важная информация

Мы разместили cookie-файлы на ваше устройство, чтобы помочь сделать этот сайт лучше. Вы можете изменить свои настройки cookie-файлов, или продолжить без изменения настроек.