Перейти к содержанию
Форумы о ремонте и строительстве

Проектирование электропроводки на кухне

Оценить эту тему:


Рекомендуемые сообщения

@bagayama, А если заводить как Вы говорите, то имея в наличии два ввода - 1.( на комнаты 1,2,4 ); 2. ( комнаты 5,7 ) , как это будет выглядеть ? В комнате 5 сейчас сплит ( 1150w ), компьютер ( 800w ), телевизор ( 270w ), утюг ( 2400w ), пылесос и свет. В других комнатах по телевизору, пылесос, свет, иногда утюг ну и по мелочи. Туалет с ванной - свет, розетка на фен+по вытяжке. 1, 2, 3, 4, 5 группы на кухню остаются, а 6-я добавляется на комнаты ? Примерно так или нет ?

post-104473-0-19949500-1459284599_thumb.jpg

если есть желание поставить общее узо - то его номинал должен быть 100 или 300мА

А я вообще не очень понимаю зачем тут общее узо, ведь абсолютно все линии нижестоящими перекрыты.

Ну и последнее узо, на 25, чисто теоретически, через него может потечь больше этих самых 25-ти, и оно может сгореть.

если есть желание поставить общее узо - то его номинал должен быть 100 или 300мА

Да не то, чтобы есть желание. Оно необходимо или нет ?

Ну и последнее узо, на 25, чисто теоретически, через него может потечь больше этих самых 25-ти, и оно может сгореть.

Тогда какое посоветуете ?

1, 2, 3, 4, 5 группы на кухню остаются, а 6-я добавляется на комнаты ? Примерно так или нет ?

Чего-то вы с количеством УЗО размахнулись - цены то смотрели?

Выбор номиналов их по току зависит от производителя, для китая надо брать на ступень выше максимально возможного тока в цепи этого УЗО (наименьший номинал АВ вышестоящего или сумма ниже стоящих), у солидных брендов берём номинал в номинал.

Наличие общего УЗО зависит от нижестоящих УЗО и поставленных задач, потому сперва с нижестоящими разберитесь.

Насчёт "6 группы" понял, не понял всё ж где всё будет стоять - в этажном или квартирном щите, к чему пришли? Если квартирный, надо уточнять ... "локализацию" (вот уже бл... и меня заело :)) счётчика и уточнить вводной в щите (ВН скорее будет), плюс от этого количество позиций нового щитка (м/быть слегка с запасом на перспективу).

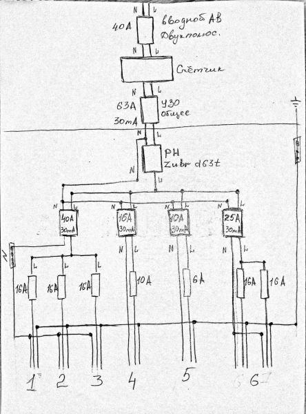
@bagayamaНеделю бьюсь со своими по поводу установки временного ( навесного ) общего щитка в квартире, а в дальнейшем ( когда дойдёт до следующего ремонта ) уже поставить внутренний. Так все советуют сделать. Но дело в том, что он получится ну очень огромный. Меня уже чуть ли из дома не выгоняют с таким щитком :noddle:  . Поэтому и пришла такая мысль : А если в этажном щитке оставить вводной АВ, счётчик и общее УЗО, затем в квартиру завести общий кабель 3х6, затем РН, от него кабель 3х4 на кухню и там в кух. гарнитуре поставить щиток с остальной защитой по кухне, а имеющиеся 2 линии ( на остальную часть квартиры ) вернуть с лестничной площадки в квартирный щиток и " повесить " на узо и автоматы. Другими словами огромный щиток будет разделён на две части ( на кухню свой щиток из 5 АВ и 3 УЗО, а на остальную часть квартиры будет в прихожей ) и не будет мозолить глаза в коридоре. Примерно так :

1. Варочная панель ( 6w ), розетка фартука фронт. стены для мультиварки (900w ), микроволновка ( 1150w ), вытяжка ( 200w ), ТВ ( 48w );
2. Стиралка ( 1700w ), розетки фартука боковая стенка под хлебопечь ( 500w ) и тостер ( 700w ), может комбайн;
3. Духовой шкаф ( 3680w );
4. Холодильник ( 206w ) и сплит ( 900w );
5. Освещение.
6. Два АВ и УЗО на линии - коридор + зал и две комнаты + туалет с ванной

Т.е. с лестничного щита идёт ввод одним кабелем в прихожую, там ставлю РН и автоматы с узо на комнаты с коридором, а от него ( щита в прихожей ) пошла линия на кухню ( на 1,2,3,4,5 группы ). За то я уйду от громоздкого щита в прихожей ( его в дальнейшем естественно под переделку при ремонте ). Вот примерно так :

Чего-то вы с количеством УЗО размахнулись - цены то смотрели?

Ну примерно представляю... А можете посоветовать как уменьшить их количество в данной ситуации ?

Выбор номиналов их по току зависит от производителя, для китая надо брать на ступень выше максимально возможного тока в цепи этого УЗО (наименьший номинал АВ вышестоящего или сумма ниже стоящих), у солидных брендов берём номинал в номинал.

Думаю взять брендовые. Кстати какие посоветуете ? В щите на лестничной площадке всё под замену, т.к. всё древнее 

post-104473-0-24307400-1459428417_thumb.jpg

он получится ну очень огромный. Меня уже чуть ли из дома не выгоняют с таким щитком

Огромный - это какой? И какой на их/ваш взгляд не огромный (количество позиций)?

можете посоветовать как уменьшить их количество в данной ситуации ?

Поставить два УЗО, поделив установку пополам по принципу удобства при отключении одного из УЗО, или три - выделив дежурную группу, а остальное отключать скажем при выезде на дачу одним автоматом.

К реле напряжения я б поставил шунт из автомата, иногда пригождается.

Вообще, если смотреть на перспективу переделки проводки в целом, надо размер щита выбирать под ту будущую оптимальную группировку потребителей. А потом уже в него ставить то что есть на данный момент.

Вам надо самим определиться, в принципе нужен счётчик в квартире или нет (удобство осмотра его проверяющими, или наоборот  "хрен им, им ничего не покажу", "вдруг украдут", "снимать показания удобно" и т.д.), потом уже считать то что осталось в квартире.

@bagayama, 1.  Ну если поделить, то грубо говоря получится на кухне на 12 - 14 позиций ( 11 уже есть и появилась идея поставить подогрев пола под плитку, так понимаю, что ещё АВ и УЗО прибавятся. Или можно с 1 - й группой объединить ? ), а на остальную квартиру позиций на 10 - 12 получится ( после переделки в дальнейшем ).

2. Я вроде и поделил. Холодильник деж. гр.

3. Счётчик в квартире не будет стоять.

А по РН можете что-нибудь подсказать ( посоветовать ). У нас в магазинах только  DigiTop продают, но в интернете о них много отрицательных отзывов. Сказали, что под заказ привезут РН ( НОВАТЕК-ЭЛЕКТРО ). Склоняюсь к РН-106 "Volt Control". Может что-нибудь другое посоветуете ?

Вот новая схема с АВ перед РН :

post-104473-0-73750100-1459701146_thumb.jpg

Ща потроллю: А мне не нравится соединение РЕ и N проводников в этажном щитке :electrician:

зачем ВН вместо вводного?

зачем вводной берёшь меньше того что дают? (люди платят по 3-4 тыр. за автомат на 63А в корпусе от 25А)

земли вааще не подключай :) 

@Manul, ты чего в коробку то полез??? :lol:

зачем ВН вместо вводного?

зачем вводной берёшь меньше того что дают? (люди платят по 3-4 тыр. за автомат на 63А в корпусе от 25А)

земли вааще не подключай :)

1. ВН для замены счётчика

2. Не совсем понял про то, какой вводной мне дают ?

3. Т.е. предлагаете вообще тянуть двухжильный кабель ? 

а не пробывал читать что отвечают?

Вводной 40А. Вам хватит.

если у вас у всех вводные на 40А 

его же и оставь перед счетчиком

провод я советую на 3 жилы заложить но землю не подключать, чего там не понятного?

если у вас у всех вводные на 40А

У кого у всех ? Эти автоматы ставились когда ? Тогда ещё и в помине не было той техники, которая есть сейчас.

провод я советую на 3 жилы заложить но землю не подключать, чего там не понятного?

Более чем странный совет. Если третий провод не подключать, то зачем переплачивать за трёхжильный ?

Эти автоматы ставились когда ? Тогда ещё и в помине не было той техники, которая есть сейчас.
Ваша техника - исключительно ваше достояние, никаким образом не влияющее на вводной автомат. Ибо оный устанавливается согласно проекту, исходя из выделенной на вашу квартиру мощности. Всё, что сверх проекта, оформляется в энергоснабжающей организации.
Если третий провод не подключать, то зачем переплачивать за трёхжильный ?
Не хотите трехжильный на перспективу, не переплачивайте. Ограничтесь двухжильным и УЗО.

Ваша техника - исключительно ваше достояние, никаким образом не влияющее на вводной автомат. Ибо оный устанавливается согласно проекту, исходя из выделенной на вашу квартиру мощности. Всё, что сверх проекта, оформляется в энергоснабжающей организации.

Спасибо. Теперь понял. :noddle:

Эти автоматы ставились когда ? 

тогда же когда и вся проводка вашего дома, вводной автомат зависит в первую очередь от неё

а по проводам - да конешно ставьте двух жильные - они дешевле, потом поменяете при следующем ремонте, я с вами полностью согласен - ремонт это великолепное развлечение :D

Для публикации сообщений создайте учётную запись или авторизуйтесь

Вы должны быть зарегистрированным пользователем, чтобы оставить комментарий

Создать учетную запись

Зарегистрируйтесь в нашем сообществе.

Зарегистрироваться

Войти

Уже есть аккаунт? Войти в систему.

Войти

Или войти с помощью одного из сервисов



  • Наши рекомендации

    • Подходы к ремонту старых домов в России
      В России сотни тысяч старых домов, многие из которых являются не только свидетельством исторического наследия, но и отражением уникальной культуры и традиций страны. Эти дома, будь то деревянные избы или старинные каменные постройки, сохраняют в себе дух времени и рассказывают историю поколений.

      • 0 ответов
    • Дома из сруба: идеальное сочетание уюта и прочности.
      Строительство собственного дома является важной вехой в жизни любого человека, поскольку оно знаменует собой важное событие. Выбор строительных материалов имеет огромное значение для создания теплого и функционального жилища. На протяжении всей древней истории древесина была распространенным материалом для строительства домов, что отразилось на различных культурах мира.

      • 0 ответов
    • Как построить теплый дом, не тратя лишних денег
      Строительство гостевого дома решил выделить в отдельную тему, так будет меньше путаницы.


        • Спасибо
        • Нравится
      • 257 ответов
    • Люк для кошек своими руками
      Разумеется давно придуманы и продаются специальные лючки для кошек, которые можно врезать в дверь, но мы ведь не ищем легких путей . Да и по зоомагазинам я не хожу, а "гугление" показало, что такие люки для кошек стоят относительно не дешево. В то же время под рукой были два "копеечных" сантехнических пластиковых лючка для ГКЛ. Все что оставалось, так это обломать фиксаторы крышек, что бы они открывались в обе стороны, ровно выпилить отверстие в двери, да вклеить симметрично эти лючки.

      То, что получилось видно на фото. Разумеется это не для тех, у кого "дизайнерский ремонт", но для обыкновенной квартиры вполне подходит. Недостатков не замечено, животных и людей всё устраивает .


      Реакцию форумчан на этот люк можно узнать в этой теме https://homemasters.ru/...me/?p=330637

        • Ого
      • 6 ответов
    • Аккумуляторные пилы  SCW и  SCM  22-A
      После того как провёл тесты, приступил к самому главному. Поменять диски местами, и проверить, как инструмент на это отреагирует, ведь они внешнее и походу внутренне практически одинаковые, пила по дереву конечно более навороченее, есть настройки угла наклона и можно на шину посадить через адаптер.

      • 4 ответа
    • Вторая жизнь дивана: искусство ремонта мягкой мебели своими руками
      В эпоху беспрерывного потребления и стремления к новизне, ремонт старой мягкой мебели своими руками приобретает не просто практическое, но и глубоко философское значение. Это действие как знак уважения к труду мастеров, которые вложили свое мастерство в создание диванов, кресел и пуфов, и как воплощение идеи устойчивого потребления. С каждым возвращенным к жизни предметом мебели, мы не только сохраняем историю и уникальность каждого изделия, но и противостоим бездумному обновлению интерьера за счет экологии и рационального использования ресурсов.

        • Нравится
      • 0 ответов
    • Кажись всё или строительный пылесос с тройной мультициклонной ступенью очистки
      Кажись всё или строительный пылесос с тройной мультициклонной ступенью очистки

        • Нравится
      • 16 ответов
    • Газовые котлы: эффективное, экономичное и экологичное решение для отопления вашего дома
      В современном мире, где комфорт и устойчивость стали ключевыми аспектами повседневной жизни, выбор правильного источника отопления дома становится особенно актуальным. Газовые котлы, сочетая в себе преимущества эффективности, экономичности и экологичности, представляют собой одно из наиболее популярных решений для обеспечения комфортной температуры в жилых и коммерческих помещениях.

      • 0 ответов
×
×
  • Создать...

Важная информация

Мы разместили cookie-файлы на ваше устройство, чтобы помочь сделать этот сайт лучше. Вы можете изменить свои настройки cookie-файлов, или продолжить без изменения настроек.