Перейти к содержанию
Форумы о ремонте и строительстве

Снова о цветах кабеля

Оценить эту тему:


Рекомендуемые сообщения

Так у Troy-а наверное ключика-то нет. Помнишь как Птаха свой щиток взламывала :D

Troy, свой внутренний без крышки подробно покажите.

(изменено)

Крышка со щитка снята, схема щитка найдена и наклеена на дверцу.post-70849-1322922837_thumb.jpg post-70849-1322922884_thumb.jpgОткрыл панель в на лестничной клетке - именно там вводные автоматы (которые до счетчика).Я посмотрел разводку в щитке, вроде все ок. Что скажете?Мне не понятна только "система уравнивания потенциалов ванной комнаты" - где она в щитке и как должна подключаться? Я видел подобную тему, про объединение всего и вся общим проводником, но куда это все цепляется в щитке?

Изменено пользователем Troy.

"система уравнивания потенциалов ванной комнаты" - где она в щитке и как должна подключаться?

post-4248-1322931225_thumb.jpg

А я бы заменил те два автомата что идут на свет на 10-ки. + там место есть ещё и для третьего. Шинку только нужно будет новую купить.

Lee, спасибо. Правильно понимаю, что по сути "уравнивание потенциалов" это есть заземление, если соединяется с этой клеммой?

От нее уже идет один проводник к трубам отопления.

А я бы заменил те два автомата что идут на свет на 10-ки. + там место есть ещё и для третьего. Шинку только нужно будет новую купить.

Там в передней панели щитка для новых автоматов места уже нет, если только клеммы перенести и открыть заглушки. Но испортить не хочу, все вроде аккуратно сделано.

Я подумал, что на резервный автомат следует посадить розетку холодильника. Я в старой квартире так сделал, по одной американской книжке, очень удобно оказалось.

по сути "уравнивание потенциалов" это есть заземление

Грубо, сильно упрощая не вдаваясь в подробности - да.

А я бы заменил те

И на мокрые помещения диф или авт+УЗО на 10мА, и эстетика в полном минусе, и комплектующие не брендовые, и добавить еще кучу всего и пошло поехало. В итоге отправить этот щиток на мусорку и собрать другой.Не вводите человека в искушение, всё рабочее, на потоке слеплено, изредка вызовет электрика жужжащий авт заменить и всех забот.

а я бы узо заменил (это если ни чего не трогать) а так бы всю начинку переделал (лишнее есть) :D

всё рабочее

ага рабочее до тех пор пока он резерв не подключил на резерве 16а на втором автомате (что вместе с резервом) 16А и пипец контакту на узо (он то 25А)

И то верно. Резерв использовать как резерв. То бишь для замены вышедшего из строя автомата в долгие зимние нерабочие дни.

Не вводите человека в искушение, всё рабочее...

Не прав ты дядьку :)Troy. на свет хочет 1.5-ку прокидывать, что вполне разумно, а вот подключать этот кабель к 16-ти амперному автомату уже не феншуйно :)

Troy., не хочешь ещё один добавлять, тогда просто эти два замени.

очет 1.5-ку прокидывать, что вполне разумно, а вот подключать этот кабель к 16-ти амперному автомату уже не феншуйно

Проглядел его намерения. Ну он же не больной валера будет подключать 2.5кв или заменит авт таки, узрев не стыковку.

... на свет хочет 1.5-ку прокидывать, что вполне разумно, а вот подключать этот кабель к 16-ти амперному автомату уже не феншуйно :)

Troy., не хочешь ещё один добавлять, тогда просто эти два замени.

Резонность замены автоматов на освещении понял, так и сделаю, спасибо. До конца следующей недели думаю поставить стены и займусь электрикой, сейчас пока прикрутил времянку.

Крышка со щитка снята, схема щитка найдена

Вот это совсем другое дело. А мы тут фантазируем... :)

10 квадрат по 3-х фазке, АВ 32А... бывает, всё-таки делают с запасом. :D

Не вводите человека в искушение, всё рабочее, на потоке слеплено

так бы всю начинку переделал

Troy. Щиток пока трогать не надо. Определитесь с потребностями, с квартирной схемой будущей, с дизайном помещения где стоит щиток, а там уже решите как его: перекомплектовать лучше или заменить на более эстетичный (железо конечно практичнее, мне больше нравится, но внешний вид не везде подойдёт).
  • 1 месяц спустя...

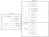
Начал прокидывать электрику и решил изменить (дополнить) существующую схему, т.к. мне нравится управлять раздельно освещением и розетками в каждой комнате. Чтобы не переделывать имеющийся щиток, буду делать ниже него еще один. Плюс на освещение хочу поставить дифавтоматы.Вот.:)post-70849-1326869783_thumb.jpgПравильно схему составил? Может, ДА заменить на просто УЗО - меньше места в щитке займет?

я чего то не понял в щитке 1 почему узо то на 25А? там не меньше 32 нужно, а лучше на 40

Ну да, согласен, защитный автомат то на 32А. А по диффам? Нужны или можно поставить УЗО на 16А?

а я и не обратил внимание на название - а нахрена они там? :huh: хочешь диф оставить выкинь автомат перед ним, не хочешь выкидывать поставь узо

Если кабель будет 1.5, что чаще всего и бывает, то не пойдёт. На 10А надо.

я бы кстати на твоём месте на свет ставил бы автоматы 6А (это если ты их столько и оставишь)

На 10А надо.

Так от ДА и до автоматов кабель будет 2,5. Тогда же вроде ок?

Для публикации сообщений создайте учётную запись или авторизуйтесь

Вы должны быть зарегистрированным пользователем, чтобы оставить комментарий

Создать учетную запись

Зарегистрируйтесь в нашем сообществе.

Зарегистрироваться

Войти

Уже есть аккаунт? Войти в систему.

Войти

Или войти с помощью одного из сервисов



  • Наши рекомендации

    • Кажись всё или строительный пылесос с тройной мультициклонной ступенью очистки
      Кажись всё или строительный пылесос с тройной мультициклонной ступенью очистки

        • Нравится
      • 16 ответов
    • Дома из сруба: идеальное сочетание уюта и прочности.
      Строительство собственного дома является важной вехой в жизни любого человека, поскольку оно знаменует собой важное событие. Выбор строительных материалов имеет огромное значение для создания теплого и функционального жилища. На протяжении всей древней истории древесина была распространенным материалом для строительства домов, что отразилось на различных культурах мира.

      • 0 ответов
    • Аккумуляторные пилы  SCW и  SCM  22-A
      После того как провёл тесты, приступил к самому главному. Поменять диски местами, и проверить, как инструмент на это отреагирует, ведь они внешнее и походу внутренне практически одинаковые, пила по дереву конечно более навороченее, есть настройки угла наклона и можно на шину посадить через адаптер.

      • 4 ответа
    • Вторая жизнь дивана: искусство ремонта мягкой мебели своими руками
      В эпоху беспрерывного потребления и стремления к новизне, ремонт старой мягкой мебели своими руками приобретает не просто практическое, но и глубоко философское значение. Это действие как знак уважения к труду мастеров, которые вложили свое мастерство в создание диванов, кресел и пуфов, и как воплощение идеи устойчивого потребления. С каждым возвращенным к жизни предметом мебели, мы не только сохраняем историю и уникальность каждого изделия, но и противостоим бездумному обновлению интерьера за счет экологии и рационального использования ресурсов.

        • Нравится
      • 0 ответов
    • Газовые котлы: эффективное, экономичное и экологичное решение для отопления вашего дома
      В современном мире, где комфорт и устойчивость стали ключевыми аспектами повседневной жизни, выбор правильного источника отопления дома становится особенно актуальным. Газовые котлы, сочетая в себе преимущества эффективности, экономичности и экологичности, представляют собой одно из наиболее популярных решений для обеспечения комфортной температуры в жилых и коммерческих помещениях.

      • 0 ответов
    • Люк для кошек своими руками
      Разумеется давно придуманы и продаются специальные лючки для кошек, которые можно врезать в дверь, но мы ведь не ищем легких путей . Да и по зоомагазинам я не хожу, а "гугление" показало, что такие люки для кошек стоят относительно не дешево. В то же время под рукой были два "копеечных" сантехнических пластиковых лючка для ГКЛ. Все что оставалось, так это обломать фиксаторы крышек, что бы они открывались в обе стороны, ровно выпилить отверстие в двери, да вклеить симметрично эти лючки.

      То, что получилось видно на фото. Разумеется это не для тех, у кого "дизайнерский ремонт", но для обыкновенной квартиры вполне подходит. Недостатков не замечено, животных и людей всё устраивает .


      Реакцию форумчан на этот люк можно узнать в этой теме https://homemasters.ru/...me/?p=330637

        • Ого
      • 6 ответов
    • Подходы к ремонту старых домов в России
      В России сотни тысяч старых домов, многие из которых являются не только свидетельством исторического наследия, но и отражением уникальной культуры и традиций страны. Эти дома, будь то деревянные избы или старинные каменные постройки, сохраняют в себе дух времени и рассказывают историю поколений.

      • 0 ответов
    • Как построить теплый дом, не тратя лишних денег
      Строительство гостевого дома решил выделить в отдельную тему, так будет меньше путаницы.


        • Спасибо
        • Нравится
      • 256 ответов
×
×
  • Создать...

Важная информация

Мы разместили cookie-файлы на ваше устройство, чтобы помочь сделать этот сайт лучше. Вы можете изменить свои настройки cookie-файлов, или продолжить без изменения настроек.