Перейти к содержанию
Форумы о ремонте и строительстве

Течь стояка ГВС

Оценить эту тему:


Перейти к решению Решено Сергей Кузин,

Рекомендуемые сообщения

Опубликовано

Здравствуйте.
Регулярно появляется течь в месте стыка стояка с шаровым краном (идёт на полотенчик) .
Началось пару лет назад,до этого 7 лет было всё хорошо (ремонт был в 15году).
Сначала нижний отвод полотенчика отрезали(был такой же длинны как верхний) и сделали вставку из пропилен.трубы см.фото. Продержалось год, опять начал потеть стык крана и стояка. Заменили кран,отрезали кусок трубы (кран стал ближе к стояку,отвод к полотенчику короче) простояло год, всё ок.
Вчера заметил опять потеет стык крана и отвода полотенчика.( на фото отмечено стрелкой где потеет)
Подскажите пожалуйста как раз и навсегда решить этот вопрос?
Мастер из УК (он мне и делал все эти вышеописанные манипуляции) талдычит мне,что у меня заужение где стык с Рехау,а поскольку подача воды снизу,то типа застой в нижнем подводе,т.к. заужение.
Может перемычку поставить между подводом и отводом полотенчика?
Фото трубы которую отрезали год назад прикрепил...
Помогите пожалуйста!

1718867854545

1718867854551

1718867854556

IMG_20240620_105721

IMG_20240620_105740

1 час назад, Сергей Кузин сказал(а):

у меня заужение где стык с Рехау,а поскольку подача воды снизу,то типа застой в нижнем подводе,т.к. заужение.

Может и застой, может и вообще шламом забиться. Но это повлияет только на эффективность работы полотенчика, а протечка здесь причём? Это плохая запаковка соединения отвода и шарового крана.

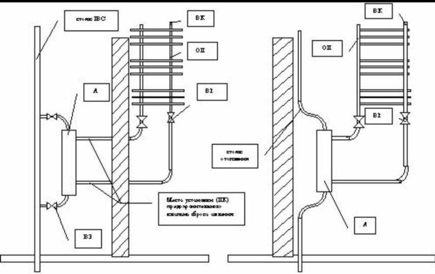
@Сергей Кузин - причина вашей проблемы подшламовая коррозия (поиском) Оптимальное решение - переварить стояк ГВС по прямой, без врезок на ПС и поставить вместо водяного ПС электрический. В противном случае отгнивание стальной резьбы будет происходить регулярно, каждые 5-7 лет, потому как в вашем районе система водоподготовки ГВС не отвечает Нормативам, плюс к тому же не чистят грязевики в подвале и шлам гуляет по всей системе. По этой проблеме я уже более 10 лет собираю примеры, случаи и решения в свой фото альбом.

IMG-20240620-WA0002

IMG_20240527_144924

Screenshot_2024-06-20-23-40-13-477_com.google.android.apps.photos-edit

Screenshot_2024-06-20-23-39-37-025_com.google.android.apps.photos-edit

Screenshot_2024-06-20-23-40-40-483_com.google.android.apps.photos-edit

Screenshot_2024-06-20-23-41-10-402_com.google.android.apps.photos-edit

Screenshot_2024-06-20-23-41-43-337_com.google.android.apps.photos-edit

Либо есть такое решение.

Первое фото - стальная муфта приваривается к стояку, а внутрь вкручивается бронзовая резьба по всей длине и тогда эта резьбовая бронзовая (только не латунь) втулка прослужит долго, но от вн.зарастания шламом она всё равно не спасает, только ржаветь не будет.

Второе фото - отдельный контур для ПС со своим подготовленным теплоносителем и ПС работает за счёт гравитационного насоса, гор.вода поднимается вверх, холодная опускается вниз.

Screenshot_2024-06-20-23-26-26-165_com.google.android.apps.photos-edit

Screenshot_2024-06-20-23-26-59-709_com.google.android.apps.photos-edit

16 часов назад, Technik-san сказал(а):

Второе фото - отдельный контур для ПС со своим подготовленным теплоносителем и ПС работает за счёт гравитационного насоса, гор.вода поднимается вверх, холодная опускается вниз.

... о чем есть специализированный пост о собстственном опыте

  • 2 недели спустя...
  • Решение
В 20.06.2024 в 23:28, Technik-san сказал(а):

резьбовая бронзовая (только не латунь) втулка прослужит долго, но от вн.зарастания шламом она всё равно не спасает, только ржаветь не будет.

Здравствуйте. А почему не латунь обьясните пожалуйста,сантехники из УК хотят ставить именно латунь,говорят что разницы никакой,она мол тоже не ржавеет. И еще один вопрос:может быть вообще этот отвод на полотенчик сделать из армированного полипропилена? Там ржаветь нечему?

Вот такой кусок стояка предлагают заменить,во всем винят типа гнилые трубы...

Спасибо Вам огромное за отклик и пояснения.1718867854545.thumb.jpg.d9e546679f03de8b27f4cc18bb23d352.jpg

Для публикации сообщений создайте учётную запись или авторизуйтесь

Вы должны быть зарегистрированным пользователем, чтобы оставить комментарий

Создать учетную запись

Зарегистрируйтесь в нашем сообществе.

Зарегистрироваться

Войти

Уже есть аккаунт? Войти в систему.

Войти

Или войти с помощью одного из сервисов



  • Наши рекомендации

    • Подходы к ремонту старых домов в России
      В России сотни тысяч старых домов, многие из которых являются не только свидетельством исторического наследия, но и отражением уникальной культуры и традиций страны. Эти дома, будь то деревянные избы или старинные каменные постройки, сохраняют в себе дух времени и рассказывают историю поколений.

      • 0 ответов
    • Как построить теплый дом, не тратя лишних денег
      Строительство гостевого дома решил выделить в отдельную тему, так будет меньше путаницы.


        • Спасибо
        • Нравится
      • 256 ответов
    • Люк для кошек своими руками
      Разумеется давно придуманы и продаются специальные лючки для кошек, которые можно врезать в дверь, но мы ведь не ищем легких путей . Да и по зоомагазинам я не хожу, а "гугление" показало, что такие люки для кошек стоят относительно не дешево. В то же время под рукой были два "копеечных" сантехнических пластиковых лючка для ГКЛ. Все что оставалось, так это обломать фиксаторы крышек, что бы они открывались в обе стороны, ровно выпилить отверстие в двери, да вклеить симметрично эти лючки.

      То, что получилось видно на фото. Разумеется это не для тех, у кого "дизайнерский ремонт", но для обыкновенной квартиры вполне подходит. Недостатков не замечено, животных и людей всё устраивает .


      Реакцию форумчан на этот люк можно узнать в этой теме https://homemasters.ru/...me/?p=330637

        • Ого
      • 6 ответов
    • Вторая жизнь дивана: искусство ремонта мягкой мебели своими руками
      В эпоху беспрерывного потребления и стремления к новизне, ремонт старой мягкой мебели своими руками приобретает не просто практическое, но и глубоко философское значение. Это действие как знак уважения к труду мастеров, которые вложили свое мастерство в создание диванов, кресел и пуфов, и как воплощение идеи устойчивого потребления. С каждым возвращенным к жизни предметом мебели, мы не только сохраняем историю и уникальность каждого изделия, но и противостоим бездумному обновлению интерьера за счет экологии и рационального использования ресурсов.

        • Нравится
      • 0 ответов
    • Аккумуляторные пилы  SCW и  SCM  22-A
      После того как провёл тесты, приступил к самому главному. Поменять диски местами, и проверить, как инструмент на это отреагирует, ведь они внешнее и походу внутренне практически одинаковые, пила по дереву конечно более навороченее, есть настройки угла наклона и можно на шину посадить через адаптер.

      • 4 ответа
    • Газовые котлы: эффективное, экономичное и экологичное решение для отопления вашего дома
      В современном мире, где комфорт и устойчивость стали ключевыми аспектами повседневной жизни, выбор правильного источника отопления дома становится особенно актуальным. Газовые котлы, сочетая в себе преимущества эффективности, экономичности и экологичности, представляют собой одно из наиболее популярных решений для обеспечения комфортной температуры в жилых и коммерческих помещениях.

      • 0 ответов
    • Дома из сруба: идеальное сочетание уюта и прочности.
      Строительство собственного дома является важной вехой в жизни любого человека, поскольку оно знаменует собой важное событие. Выбор строительных материалов имеет огромное значение для создания теплого и функционального жилища. На протяжении всей древней истории древесина была распространенным материалом для строительства домов, что отразилось на различных культурах мира.

      • 0 ответов
    • Кажись всё или строительный пылесос с тройной мультициклонной ступенью очистки
      Кажись всё или строительный пылесос с тройной мультициклонной ступенью очистки

        • Нравится
      • 16 ответов
×
×
  • Создать...

Важная информация

Мы разместили cookie-файлы на ваше устройство, чтобы помочь сделать этот сайт лучше. Вы можете изменить свои настройки cookie-файлов, или продолжить без изменения настроек.