Перейти к содержанию
Форумы о ремонте и строительстве

А вот и правда маньяки строители


buka

Рекомендуемые сообщения

buka

Вить, а электрик у тебя маньяк ?чета не пойму,как будет ящик мойдодыра закрываться,вилка в розетке не помешает?

buka

Вить, а электрик у тебя маньяк ?чета не пойму,как будет ящик мойдодыра закрываться,вилка не помешает?

Одын за всех! Я тут за всех на пузе рыхлю. Проще самому на пузе пару раз крутануться, чем научить идиота.

Знал, что спросишь! Потому и сфоткал :)

Я специально укоротил ящики. Вот это в закрытом/задивинутом состоянии и есть. Я там ворочу мегахитрое содержимое шкафа.

post-3486-1272307437_thumb.jpg

Фартук стеклянный будет. Кухня - конфетка. На подходе кожаный шкаф и пара мегацацок. Будет отпад.

post-3486-1272307631_thumb.jpg

Квадратик в шкафу - это специально подведенная вытяжка к духовому шкафу. О как :)

кандидат в строительные маньяки ...но полагаю,что так и должно быть :)

Моё ИМХО - только так, и никак иначе!ЗЫ Я в душе тоже кандидат, но стесняюсь, ибо чайник...

Фартук стеклянный будет. Кухня - конфетка. На подходе кожаный шкаф и пара мегацацок. Будет отпад.

Солидно получается ! подкину идею,может когда нить сгодится,светильники- кофейные чашки и светильники свечи,на которые потом одеваются хрустальные стаканы для вина либо глинтвейна

post-3123-1272308597_thumb.jpg

post-3123-1272308617_thumb.jpg

Круто. Спасибо. Если есть фотки в процессе изготовления - буду признателен. В общеих чертах идею представляю как реализовать, но вопросы таки есть. Например, чем чашки сверлили. Копьем?

Сверлили алмазной коронкой,с напылением,это знакомый мастер-плиточник делал...ни одна чашка с блюдцем в процессе не пострадали...идею скопировали с итальянского сайта,увы,фоток самого процесса нет

Да незашта ,там ещё хитрость была одна,он перед сверлением чашку приклеивал к блюдцу на эпоксидку

кандидат в строительные маньяки ...но полагаю,что так и должно быть :)

Вау, какая кадка над головой :D

Да незашта ,там ещё хитрость была одна,он перед сверлением чашку приклеивал к блюдцу на эпоксидку

Ну это понятно, а то потом складывать их, попадая в дырки не очень удобно будет. С другой стороны, при ошибке - минус пара, а не одно изделие. Идея шикарная, чо. Забираю)

Я прошу вас показать молодой поросли, что есьмь на самом деле строительный маньячизм. Давайте в этой ветке публиковать то, что вы сделали сами своими руками, что хотели купить, но такое не продается; примеры каких-то работ, которые вы выводили носом неделю, месяц, год, которую другой бы "нормальный" сделал за час и тому подобное; примеры каких-то обычных работ, сделанных с патологической педантичностью и прочее.

Публикуем здесь все отклонения от средней нормы. Это будет самое лучшее портфолио нашего ресурса.

...по теме. Не перестаю удивляться педантичности своего товарища,плиточника-профессионала и лепщика в одном лице,лепщика-в хорошем понимании этого слова,т.к. САМ изготавливает и монтирует лепнину любого уровня .Начну с плиточных работ...как заточены внешние углы,раскладка плитки сделана так,что подобран и сочетается рисунок на всех внутренних углах,состыкован выпуклый бордюр

post-3123-1272312549_thumb.jpg

post-3123-1272312569_thumb.jpg

post-3123-1272312599_thumb.jpg

post-3123-1272312634_thumb.jpg

post-3123-1272312646_thumb.jpg

post-3123-1272312671_thumb.jpg

Я был один раз в таком заведении. Там кран стационарный прям над ведром (по высоте так, чтоб при переворачивании ведро его не задевало). Регулировка воды выведена на уровне стоящего человека. Единственное было не удобно, стоять и ждать, пока заново наберётся. Может конечно уже есть современные системы, которые сами дозируют и набирают необходимое кол-во воды, пока паришься... :rolleyes:

конечно уже есть современные системы, которые сами дозируют и набирают необходимое кол-во воды, пока паришься... :rolleyes:

Там на одной фотке виден запорный поплавок, видимо вода набирается по принципу заполнения бачка унитаза;)

Начну с простого, но до сих пор почему-то катастрофически недоступного многим - нормальная распиловка плитки.

Ты плитку ещё и вдоль пилишь... :blink:

А потом ставишь все на свои места

Охоложу - место явно не для розетки. Так и скажи - я маньяк во всех проявлениях, ну не нравиться мне хозяин (чё-то косо смотрит), а просто ключом по башке дать - творческая натура не вынесет. Заложу ему "мину", пусть выглядит всё как несчастный случай.60см минимум от раковины!

И кому оно надо?

Конечно тебе в первую очередь. И ты об этом знаешь!Ведь совесть-то не спит, и тебе не даст - это факт. Уж лучше обойтись малой кровью - сделать всё как она считает "должно" быть.

Охоложу - место явно не для розетки.

Ну другого там в любом случае нет.

60см минимум от раковины!

О! Замечание очень хорошее. ПУЭ процитируй, пожалуйста.

Тут было:  https://homemasters.ru/...le/?p=66878 

Правда,в документах про раковины разговор не идёт, но логически минимум до неё такой - 60см. Т.е. ставить розетки в зоне сплошного забрызгивания нельзя. Кстати, обрати внимание на высоту зон! 2.25!! А выше всё без ограничений!!!

Tehnik-san , лепнину давай!

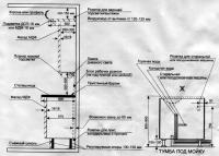
У меня фоток монтажа лепнины нет,сын его сейчас сайт делает,попозже дам ссылку. По второму вопросу подключения обливного устр-ва,механизм заполнения ведра тот же,что и от бачка унитаза. Схемы размещения розеток для кухни...для будущих маньяков

post-3123-1272447327_thumb.gif

post-3123-1272447377_thumb.jpg

post-3123-1272447396_thumb.jpg

Для публикации сообщений создайте учётную запись или авторизуйтесь

Вы должны быть зарегистрированным пользователем, чтобы оставить комментарий

Создать учетную запись

Зарегистрируйтесь в нашем сообществе.

Зарегистрироваться

Войти

Уже есть аккаунт? Войти в систему.

Войти

Или войти с помощью одного из сервисов



  • Наши рекомендации

    • Подходы к ремонту старых домов в России
      В России сотни тысяч старых домов, многие из которых являются не только свидетельством исторического наследия, но и отражением уникальной культуры и традиций страны. Эти дома, будь то деревянные избы или старинные каменные постройки, сохраняют в себе дух времени и рассказывают историю поколений.

      • 0 ответов
    • Как построить теплый дом, не тратя лишних денег
      Строительство гостевого дома решил выделить в отдельную тему, так будет меньше путаницы.


        • Спасибо
        • Нравится
      • 256 ответов
    • Дома из сруба: идеальное сочетание уюта и прочности.
      Строительство собственного дома является важной вехой в жизни любого человека, поскольку оно знаменует собой важное событие. Выбор строительных материалов имеет огромное значение для создания теплого и функционального жилища. На протяжении всей древней истории древесина была распространенным материалом для строительства домов, что отразилось на различных культурах мира.

      • 0 ответов
    • Люк для кошек своими руками
      Разумеется давно придуманы и продаются специальные лючки для кошек, которые можно врезать в дверь, но мы ведь не ищем легких путей . Да и по зоомагазинам я не хожу, а "гугление" показало, что такие люки для кошек стоят относительно не дешево. В то же время под рукой были два "копеечных" сантехнических пластиковых лючка для ГКЛ. Все что оставалось, так это обломать фиксаторы крышек, что бы они открывались в обе стороны, ровно выпилить отверстие в двери, да вклеить симметрично эти лючки.

      То, что получилось видно на фото. Разумеется это не для тех, у кого "дизайнерский ремонт", но для обыкновенной квартиры вполне подходит. Недостатков не замечено, животных и людей всё устраивает .


      Реакцию форумчан на этот люк можно узнать в этой теме https://homemasters.ru/...me/?p=330637

        • Ого
      • 6 ответов
    • Газовые котлы: эффективное, экономичное и экологичное решение для отопления вашего дома
      В современном мире, где комфорт и устойчивость стали ключевыми аспектами повседневной жизни, выбор правильного источника отопления дома становится особенно актуальным. Газовые котлы, сочетая в себе преимущества эффективности, экономичности и экологичности, представляют собой одно из наиболее популярных решений для обеспечения комфортной температуры в жилых и коммерческих помещениях.

      • 0 ответов
    • Вторая жизнь дивана: искусство ремонта мягкой мебели своими руками
      В эпоху беспрерывного потребления и стремления к новизне, ремонт старой мягкой мебели своими руками приобретает не просто практическое, но и глубоко философское значение. Это действие как знак уважения к труду мастеров, которые вложили свое мастерство в создание диванов, кресел и пуфов, и как воплощение идеи устойчивого потребления. С каждым возвращенным к жизни предметом мебели, мы не только сохраняем историю и уникальность каждого изделия, но и противостоим бездумному обновлению интерьера за счет экологии и рационального использования ресурсов.

        • Нравится
      • 0 ответов
    • Кажись всё или строительный пылесос с тройной мультициклонной ступенью очистки
      Кажись всё или строительный пылесос с тройной мультициклонной ступенью очистки

        • Нравится
      • 16 ответов
    • Аккумуляторные пилы  SCW и  SCM  22-A
      После того как провёл тесты, приступил к самому главному. Поменять диски местами, и проверить, как инструмент на это отреагирует, ведь они внешнее и походу внутренне практически одинаковые, пила по дереву конечно более навороченее, есть настройки угла наклона и можно на шину посадить через адаптер.

      • 4 ответа
×
×
  • Создать...

Важная информация

Мы разместили cookie-файлы на ваше устройство, чтобы помочь сделать этот сайт лучше. Вы можете изменить свои настройки cookie-файлов, или продолжить без изменения настроек.