Перейти к содержанию
Форумы о ремонте и строительстве

Замена проводки

Оценить эту тему:


slider115

Рекомендуемые сообщения

Опубликовано

Добрый день.имеется сеть 220В/50Гцпотребители

1.микроволновка

2.стиралка

3.различная маломощная техника

4. осветительные приборы

Вопросы:

1.на розетки кабель ВВГ с сечение 2,5 норм?

2. на свет какое сечение (скорее всего энергосберегающие будут.

3. нулевой кабель можно общий на все потребители или к каждому подводить отдельно?

4. подскажите какие автоматы выбрать (марка,тип, мах.ток)

5. по УЗО ( с ними дело не имел так что вопросы наверно глупые)

5.1 какой фирмы, тип и на что их подключать(потребитель)?

5.2 может ли УЗО заменить атомат?

5.3 как подключать УЗО и куда лучше применить?

1,2 на розетки 2,5 на свет 1,5 мм 23 не желательно - лучше к каждому отдельный (если только не шлейф тянете - потребители друг за другом)4, 5.1 - на ток 16А на свет 10А, производитель зависит от вашего кошелька5.2 не может , но есть дифавтомат (узо и автомат в одном флаконе) но цена дороже двух устройств5.3 как это отдельный вопрос :) а куда ? - желательно на розетки , исходя из моды ставить стиралки в санузлы - туда обязательно

slider115

Какие-нибудь здесь темы по прокладке проводки почитать пробовал?

Вчера зашел впервый раз на форум прочитал много чего до поздней ночи, в итоге заснул за компом. Сегодня проснувшись понял что половина информации не усвоилось а перечитывать заново глаза посылают и так на работе по 9 часов пялишся в комп, а тут ещё дома уже воротит от компа.ну это так офф.А по теперь по делу:как подобрать диф.автоматыкакого типаУЗО−Д типа АСУЗО−Д типа АУЗО−Д типа ВУЗО−Д типа SУЗО−Д типа G какой ток нагрузки если скажем на 4-5 розеток (обычная техника утюг, телек, комп, пылесос и поможет ли защитить от случайного прикосновения скажем ребёнка?)какой ток срабатывания необходим 30мА?наличие заземления влияет ли на тип небходимого дифавтомата?
slider115
(изменено)

ваша мнение правильно мыслю и то ли подобрална все розетки (микроволновка, утюг, комп, пылесос, телек) ABB F202AC УЗО 2P 40A 30mA на всё освещение (энергосберегающие лампы) ABB F202AC УЗО 2Р 16А 10mAна стиралку отдельно ABB F202AC УЗО 2Р 16А 10mA

Изменено пользователем slider115

на все розетки (микроволновка, утюг, комп, пылесос, телек) ABB F202AC УЗО 2P 40A 30mA

При сечении провода 2.5 неверно..

Все ж таки советую почитать повнимательней, для подробного изучения вопроса.

А по теперь по делу:как подобрать диф.автоматыкакого типаУЗО−Д типа АСУЗО−Д типа АУЗО−Д типа ВУЗО−Д типа SУЗО−Д типа G какой ток нагрузки если скажем на 4-5 розеток (обычная техника утюг, телек, комп, пылесос и поможет ли защитить от случайного прикосновения скажем ребёнка?)какой ток срабатывания необходим 30мА?наличие заземления влияет ли на тип небходимого дифавтомата?

УЗО нужно типа A или на худой конец AC. Все остальное - экзотика, для квартиры не подойдет. На розетки - смотря что в них включать. Суммируете мощности предполагаемых нагрузок, делите на 220 и получаете нужный вам ток. Если он будет больше 16 Ампер, розетки шлейфом соединять нельзя - только с помощью распаечных коробок. Ну и, конечно, не более 5 кВт на линию. От прикосновения защитит УЗО. Ток срабатывания - на ванную 10 мА, на все остальное - 30 мА.Наличие заземления влияет на безопасность. Если оно есть (и правильно сделано) - безопасность отличная, если нет - установка УЗО на все потребители обязательна и это полумера, так как безопасность будет средненькой.По поводу УЗО на 40 Ампер - можно, но не всегда. Лучше нарисуйте схему вашего щитка с автоматикой (с сечением отходящих кабелей), тогда можно будет сказать конкретно.
slider115

да нет ещё щитка, с нуля проводка нужна...

да нет ещё щитка

Ну так нарисуйте его схему - это будет первым к нему шагом ;)
Аникей Сковородкин

Ну так нарисуйте его схему - это будет первым к нему шагом

Первым шагом, все ж, посоветую немножко прочитать про электрический ток и защиту от поражения им. Почему-то считается важным подобрать правильное УЗО (чтобы в джакузи не убило), но на практике гораздо чаще слышу не про джакузи, а про "доморощенный электрик схватился не за тот провод". Потому знание как убедиться в отсутствии напряжения полезнее, чем знание о характеристиках автоматов АББ, почерпнутое из их рекламных плакатиков.
slider115

Первым шагом, все ж, посоветую немножко прочитать про электрический ток и защиту от поражения им. Почему-то считается важным подобрать правильное УЗО (чтобы в джакузи не убило), но на практике гораздо чаще слышу не про джакузи, а про "доморощенный электрик схватился не за тот провод". Потому знание как убедиться в отсутствии напряжения полезнее, чем знание о характеристиках автоматов АББ, почерпнутое из их рекламных плакатиков.

У меня есть допуск до 1000В (так что не полный "0")

У меня есть допуск до 1000В (так что не полный "0")

Ну вот, вам и флаг в руки - распишите поочередно все линии - суммарная мощность нагрузки, сечение кабеля, номинал автомата, на ванную и "водяные" электроприборы - по УЗО, вводной автомат (с максимально разрешенной мощностью) ну и "вкусностей" можно добавить - модульную розетку, вольтметр, реле защиты от перенапряжения с контактором - по желанию. Решений может быть масса (и все правильные), так что полный простор фантазии. Выложите схемку, а тут ее посмотрят и если что поправят.
Аникей Сковородкин

У меня есть допуск до 1000В (так что не полный "0")

Может и не полный, но не знать как нулевые проводники подводятся и сомневаться в сечении на энергосберегающие лампы... эт, тока вторая группа может быть, что примерно около нуля и есть.Надеюсь хоть говорили вам, что после отключения автоматика необходимо убедиться в отсутствии напряжения (потому как в силу особенностей конструкции его контакт может и залипнуть, не отключиться)?
slider115

допуск на работы до 1000В включает элементарную технику безопасности. А устройство тех или иных устройств (к примеру автоматов) это уже другая тема, ну да ладно это уже офф.

ваша мнение правильно мыслю и то ли подобрал

вы бы и правда в начало начали бы - нарисовали

допуск на работы до 1000В включает элементарную технику безопасности

мне просто интересно - элементарная и всё??? лет 10 назад это было знание ПУЭ, ПТЭ и ПТБ
slider115
(изменено)

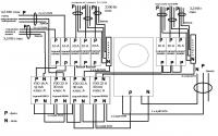
Вот схема щитка, критикуйя - дополняйте чего не так, но особо не ругайте.

post-42090-1273352485_thumb.jpg

Изменено пользователем slider115
slider115
(изменено)

а где вводной автомат???узо надо защищать

Вводной это перед счётчиком? Посоветуйте какой лучше (желательно конкретную модель ) Изменено пользователем slider115

узо на свет можно не ставитьна кухню 16А мало - надо ещё один и ещё линию (там ещё чайник бывает :) )

slider115
(изменено)

на сколько ампер вводной должен быть (желательно приведите пример какой поставить)p.s. дача как ни как там чайника нет, да и техники минимум.

Изменено пользователем slider115

Посоветуйте какой лучше (желательно конкретную модель )

я же не знаю какая мощность разрешеннаяставишь легранды их и ставьну для дачи тоже разные можно, ставь на 40А или 32, только тогда на розетки узо надо заменить на 40А

Для публикации сообщений создайте учётную запись или авторизуйтесь

Вы должны быть зарегистрированным пользователем, чтобы оставить комментарий

Создать учетную запись

Зарегистрируйтесь в нашем сообществе.

Зарегистрироваться

Войти

Уже есть аккаунт? Войти в систему.

Войти

Или войти с помощью одного из сервисов



  • Наши рекомендации

    • Люк для кошек своими руками
      Разумеется давно придуманы и продаются специальные лючки для кошек, которые можно врезать в дверь, но мы ведь не ищем легких путей . Да и по зоомагазинам я не хожу, а "гугление" показало, что такие люки для кошек стоят относительно не дешево. В то же время под рукой были два "копеечных" сантехнических пластиковых лючка для ГКЛ. Все что оставалось, так это обломать фиксаторы крышек, что бы они открывались в обе стороны, ровно выпилить отверстие в двери, да вклеить симметрично эти лючки.

      То, что получилось видно на фото. Разумеется это не для тех, у кого "дизайнерский ремонт", но для обыкновенной квартиры вполне подходит. Недостатков не замечено, животных и людей всё устраивает .


      Реакцию форумчан на этот люк можно узнать в этой теме https://homemasters.ru/...me/?p=330637

        • Ого
      • 6 ответов
    • Дома из сруба: идеальное сочетание уюта и прочности.
      Строительство собственного дома является важной вехой в жизни любого человека, поскольку оно знаменует собой важное событие. Выбор строительных материалов имеет огромное значение для создания теплого и функционального жилища. На протяжении всей древней истории древесина была распространенным материалом для строительства домов, что отразилось на различных культурах мира.

      • 0 ответов
    • Газовые котлы: эффективное, экономичное и экологичное решение для отопления вашего дома
      В современном мире, где комфорт и устойчивость стали ключевыми аспектами повседневной жизни, выбор правильного источника отопления дома становится особенно актуальным. Газовые котлы, сочетая в себе преимущества эффективности, экономичности и экологичности, представляют собой одно из наиболее популярных решений для обеспечения комфортной температуры в жилых и коммерческих помещениях.

      • 0 ответов
    • Кажись всё или строительный пылесос с тройной мультициклонной ступенью очистки
      Кажись всё или строительный пылесос с тройной мультициклонной ступенью очистки

        • Нравится
      • 16 ответов
    • Как построить теплый дом, не тратя лишних денег
      Строительство гостевого дома решил выделить в отдельную тему, так будет меньше путаницы.


        • Спасибо
        • Нравится
      • 255 ответов
    • Вторая жизнь дивана: искусство ремонта мягкой мебели своими руками
      В эпоху беспрерывного потребления и стремления к новизне, ремонт старой мягкой мебели своими руками приобретает не просто практическое, но и глубоко философское значение. Это действие как знак уважения к труду мастеров, которые вложили свое мастерство в создание диванов, кресел и пуфов, и как воплощение идеи устойчивого потребления. С каждым возвращенным к жизни предметом мебели, мы не только сохраняем историю и уникальность каждого изделия, но и противостоим бездумному обновлению интерьера за счет экологии и рационального использования ресурсов.

        • Нравится
      • 0 ответов
    • Аккумуляторные пилы  SCW и  SCM  22-A
      После того как провёл тесты, приступил к самому главному. Поменять диски местами, и проверить, как инструмент на это отреагирует, ведь они внешнее и походу внутренне практически одинаковые, пила по дереву конечно более навороченее, есть настройки угла наклона и можно на шину посадить через адаптер.

      • 4 ответа
    • Подходы к ремонту старых домов в России
      В России сотни тысяч старых домов, многие из которых являются не только свидетельством исторического наследия, но и отражением уникальной культуры и традиций страны. Эти дома, будь то деревянные избы или старинные каменные постройки, сохраняют в себе дух времени и рассказывают историю поколений.

      • 0 ответов
×
×
  • Создать...

Важная информация

Мы разместили cookie-файлы на ваше устройство, чтобы помочь сделать этот сайт лучше. Вы можете изменить свои настройки cookie-файлов, или продолжить без изменения настроек.